Рубильники серії РПС відкритого виконання для нечастих неавтоматичних комутацій електричних ланцюгів змінного струму частоти 50 Гц напругою 380В.
Перемикачі і рубильники призначені для комплектації силових ящиків, шаф, щитів та інших розподільчих пристроїв. Комутаційні контакти перемикачів встановлені на керамічних ізоляторах серії А - 632.

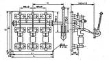
Рис. 1 – Рубильник РПС з бічним приводом зміщеним

Рис. 2 – Рубильник РПБ з боковою рукояткою
Таблиця 1 – Рубильники РПС, РПЦ і РПБ (100 - 630А)
|
Тип апарата |
H |
H1 |
L |
L1 |
Год |
Маса, кг |
Ном. струм, А |
Напругою В |
Ціна з ПДВ грн |
|||
|
без запобіжників |
з запобіжниками |
|||||||||||
|
без олова |
олово |
без олова |
олово |
|||||||||
|
РПС-1 РПЦ-1 |
360 |
330 |
260 |
230 |
180 |
5,46 |
100А |
380 |
ціну уточнюйте у менеджера
|
|||
|
РПБ-1 |
360 |
330 |
260 |
230 |
215 |
4,82 |
||||||
|
РПС-2 РПЦ-2 |
360 |
330 |
260 |
230 |
180 |
6,04 |
250А |
|||||
|
РПБ-2 |
360 |
330 |
260 |
230 |
215 |
5,89 |
||||||
|
РПС-4 РПЦ-4 |
360 |
330 |
260 |
230 |
180 |
6,63 |
400А |
|||||
|
РПБ-4 |
360 |
330 |
260 |
230 |
215 |
6,56 |
||||||
|
РПС-6 РПЦ-6 |
405 |
375 |
290 |
260 |
205 |
8,32 |
630А |
|||||
|
РПБ-6 |
405 |
375 |
290 |
260 |
205 |
7,69 |
||||||
| Основні атрибути | |
|---|---|
| Виробник | L&L |
- Ціна: Ціну уточнюйте





